
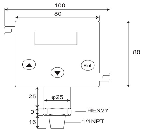
दबाव ट्रांसमीटर

निर्दिष्टीकरण:
1.मापन सीमाओं:वायुमंडलीय दबाव में शून्य मुहरबंद गेज,.0~100bar
2.ओवर-दबाव:2 में 4 एक्स पूर्ण स्केल.....200 बार
3.उत्पादन:4-20 Maor 20-4 मा;Upscale< 25 mA
4.लूप पावर:12-32 VdcMax..रिवर्स polarity संरक्षित,
5.शुद्धता: < ±0.25 % of Full Scale (Range Turndown 1:5 )
6.स्थिरता (1 वर्ष)< 0.3% of Full Scale
7.हाई, लो या Windowoperations लड़ाई स्विच
8.क्षमता स्विच:VSW = 40 VdcMax, ISW = 20 mAMax
9.लोड क्षमता:50 एक्स (पाश शक्ति-10) ओम
10.तापमान गुणांक: ±0.05एफएस का%/ ℃typ;(0~50 डिग्री.सी)
11.प्रतिक्रिया समय (0 से90%): < 500 ms
12.गीला और हाउसिंग सामग्री:SUS 316, एफ पी एम (VITON), सिरेमिक AL2O399.6%
13.अनुमत अस्थायी.:मध्यम:-40.125℃;Amb.Temp:-20.. 85℃
14.मुआवजा अस्थायी.सीमा:-20...+85℃
(Vloop = 24 ग्राम रक्षा समिति, Tamb = 23±2℃, = 250 ओम Rload)
DP500, 2 एक डिजिटल, उच्च गुणवत्ता है-तार दबाव ट्रांसमीटर कि एक आनुपातिक, रैखिक, 4 में तरल, गैसों या भाप इनपुट में कन्वर्टर्स रिश्तेदार दबाव~ऐसी प्रक्रिया नियंत्रण, स्वचालन प्रणाली, प्रशीतन, हाइड्रोलिक्स और ऊर्जा प्रबंधन के रूप में एक किस्म के आवेदन में वर्तमान 20mA उत्पादन.चीनी मिट्टी मापने सेल और हे-अंगूठी सील प्रस्ताव उत्कृष्ट रासायनिक, मीडिया को मापने की एक किस्म के लिए संक्षारक प्रतिरोध.
दबाव ट्रांसमीटर दबाव ट्रांसमीटर, दबाव transducers, दबाव सेंसर, डिजिटल संकेतकों और ट्रांसमीटरों, खतरनाक क्षेत्र दबाव ट्रांसमीटरों, पनडुब्बी दबाव ट्रांसमीटरों और स्वच्छता दबाव ट्रांसमीटरों के होते हैं.मोबाइल जलगति विज्ञान, तेल और गैस, स्वच्छता, दवा, पानी और अपशिष्ट जल और HVAC उद्योगों के लिए बनाया गया है, इन इलेक्ट्रॉनिक दबाव उत्पादों मुश्किल औद्योगिक वातावरण में लंबे समय तक, विश्वसनीय प्रदर्शन के लिए तैयार कर रहे हैं.अधिकांश मॉडल स्टेनलेस स्टील निर्माण, नमी और कंपन संरक्षित circuitry और सभी शिपमेंट से पहले समायोजन और जांच की जाती है.
- घर -> उत्पादों -> पनडुब्बी दबाव सेंसर : DW-Y02
- घर -> उत्पादों -> दबाव ट्रांसमीटर : GP41/40
- घर -> उत्पादों -> दबाव ट्रांसमीटर : DP-500
- घर -> उत्पादों -> डिजिटल दबाव स्विच : DP42
- घर -> उत्पादों -> डिजिटल दबाव नापने का यंत्र : MS-SA/SB
















