
Transmissores de Pressão

Especificações:
1.Faixas de medição:Medidor Sealed, Zero à pressão atmosférica.0~100bar
2.Sobre-pressão:4 x escala completa no 2.....200 bar
3.Saída:4-20 Maor 20-4 mA;Upscale< 25 mA
4.Potência de loop:12-32 VdcMax..Protegido contra inversão de polaridade,
5.Precisão: < ±0.25 % of Full Scale (Range Turndown 1:5 )
6.Estabilidade (1 ano)< 0.3% of Full Scale
7.Mudar Ação Alta, Baixa ou Windowoperations
8.Capacidade de mudar:Vsw = 40 VdcMax, ISW = 20 mamax
9.Capacidade de carga:50 x (potência de loop-10 ohms)
10.Coeficiente de temperatura: ±0,05% Do FS/ ℃typ;(0~50 Deg.C)
11.Tempo de Resposta (0 a90%): < 500 ms
12.Molhada e Material da caixa:SUS 316, FPM (Viton ®), Cerâmica Al2O399,6%
13.Temp permitido.:Médio:-40 0,125℃;Amb.Temp:-20.. 85℃
14.Temp compensado.Alcance:-20...+85℃
(Vloop = 24 Vdc, Tamb = 23±2℃, Rcarga = 250 ohms)
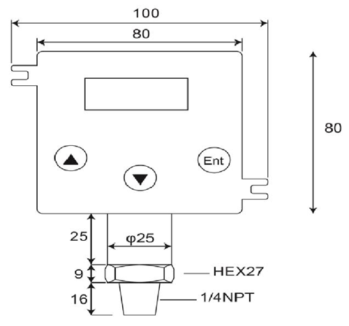
DP500 é uma digital, de alta qualidade, 2-transmissor de pressão de arame que os conversores a pressão relativa no estado líquido, os gases de entrada ou de vapor em uma proporcional e linear, 4~20mA atual em uma aplicação variedade, tais como controle de processo, sistema de automação, refrigeração, hidráulica e gestão de energia.A célula de medição em cerâmica e O-anel de vedação oferta resistência à corrosão para uma variedade de meios de medição excelente resistência química,.
Transmissor de Pressão consiste de transmissores de pressão, transdutores de pressão, sensores de pressão, indicadores digitais e transmissores, transmissores de pressão em áreas perigosas, submersíveis transmissores de pressão e transmissores de pressão sanitárias.Projetado para o sistema hidráulico móvel, as indústrias de águas residuais e HVAC petróleo e gás, sanitária, farmacêutica, água e, estes produtos de pressão eletrônicos são projetados para o longo prazo, o desempenho confiável em ambientes industriais difíceis.A maioria dos modelos possuem construção em aço inoxidável, umidade e vibração circuito protegido e todos são calibrado e testado antes do embarque.
- Início -> Produtos -> Sensor de pressão submersível : DW-Y02
- Início -> Produtos -> Transmissor de Pressão : GP41/40
- Início -> Produtos -> Transmissores de Pressão : DP-500
- Início -> Produtos -> Pressostato digital : DP42
- Início -> Produtos -> Medidor de pressão digital : MS-SA/SB
















